在化工、印刷、涂装等行业,VOCs(挥发性有机化合物)废气排放是环保治理的重中之重。面对严格的环保法规,企业主们常常头疼:究竟哪种VOCs废气处理工艺最适合我?工艺流程复杂吗?投资运行成本高不高?别急,咱们今天就来掰开了、揉碎了,好好聊聊主流VOCs废气处理工艺流程,帮您找到经济高效的解决方案。
坦白讲,没有一种技术是"万能钥匙"。选择哪种工艺流程,得看废气的浓度、成分、风量以及您的预算。下面这几种是应用最广泛的:

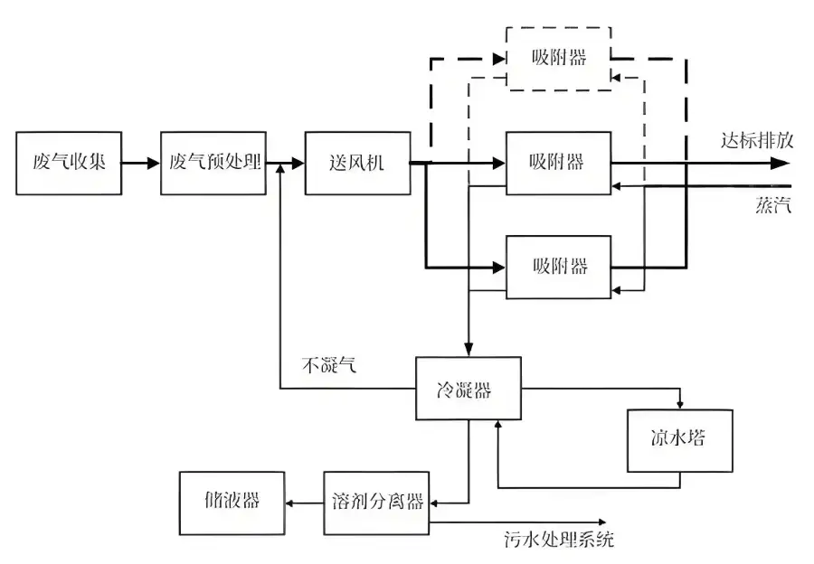
活性炭吸附是最常见、最成熟的工艺之一,特别适合处理大风量、低浓度的VOCs废气。废气经过预处理(比如除尘、除湿)后,进入吸附床,VOCs分子被活性炭牢牢"抓住",干净气体就排出啦。吸附饱和后,活性炭需要再生(热空气脱附)或更换。不得不说,运行成本相对较低是它的优势,但危废处理是个后续问题。
常用吸附剂:活性炭(颗粒炭、蜂窝炭)、沸石分子筛。选择哪种吸附剂——或者说吸附介质——其实要看具体污染物特性。
对于中高浓度的VOCs废气,焚烧法(TO, RTO, RCO)效果杠杠滴!原理简单粗暴:把废气加热到足够高的温度(通常750°C以上),让VOCs氧化分解成无害的CO₂和H₂O。

直接燃烧 (TO):烧天然气或燃油当辅助燃料,适合浓度高、热值高的废气。缺点嘛,就是燃料消耗大,运行成本高。
蓄热式燃烧 (RTO):这技术牛在它地热回收效率超高(>95%)。它利用陶瓷蓄热体把燃烧后高温烟气的热量"存"起来,预热新进来的废气,大大节省了燃料。是目前中高浓度废气处理的主流选择,处理效率能达到99%以上!稳定性好,不得不说是很多厂家的首选。
催化燃烧 (RCO):在催化剂作用下,VOCs可以在较低的温度(一般300-400°C)就发生氧化反应。这比直接燃烧省燃料,适合处理含有贵金属催化剂能搞定的特定组分。但催化剂容易中毒失活,对废气成分要求比较挑剔。
模仿自然界微生物降解的原理,让废气通过充满微生物的滤床(生物滴滤塔、生物滤池)。微生物把VOCs当"食物"吃掉,转化成CO₂、H₂O和生物质。这种方法——或者说这种生物降解法——其实非常适合处理低浓度、可生物降解、大风量的废气(比如污水处理厂、食品厂臭味),运行费用超低,几乎无二次污染。但占地较大,对进气条件和环境(温度、湿度、pH)要求严格,启动需要时间培养菌种。
选工艺不能拍脑袋,得综合考虑。看看下面这个对比表就一目了然了:
| 处理技术 | 适用浓度范围 | 主要优势 | 主要限制 | 大概运行成本 | 
|---|---|---|---|---|
| 活性炭吸附 | 低浓度 (< 1000 ppm) | 投资较低,技术成熟,操作简单 | 产生危废(废炭),需定期更换/再生 | 中低(主要看换炭频次) | 
| 沸石转轮浓缩+RTO/RCO | 超低到中浓度 | 处理大风量超低浓度经济性好,效率高 | 系统较复杂,投资较高 | 中高(能耗为主) | 
| RTO (蓄热式焚烧) | 中高浓度 (2000 - 爆炸下限LEL) | 效率极高(>99%),热回收率高,适用性广 | 投资高,需考虑高温安全问题 | 中(浓度高时可自持燃烧) | 
| RCO (催化燃烧) | 中浓度 | 操作温度低,相对节能 | 催化剂贵且易中毒,对废气成分敏感 | 中低(催化剂更换成本) | 
| 生物处理 | 低浓度,可生化性好 | 运行成本极低,无二次污染,环保 | 启动慢,占地大,受环境因素影响大 | 低 | 
表:主要VOCs废气处理技术对比概览(注:实际选择需详细工程计算)
实际工程中,常常"组团打怪",把几种技术组合起来用,效果更佳:
预处理 + 沸石转轮浓缩 + RTO/RCO:这是目前处理大风量、超低浓度VOCs废气(比如汽车喷涂)的黄金搭档!沸石转轮先把大风量废气里的VOCs"抓"出来浓缩成小风量、高浓度的气体,再送去RTO/RCO高效燃烧。这样大大降低了焚烧装置的投资和运行能耗,划算得很!
预处理 + 活性炭吸附/脱附 + 催化燃烧 (RCO):先用活性炭吸附,饱和后用热空气把VOCs脱附出来,形成小风量高浓度废气,再引入催化燃烧炉处理。这样避免了大量废炭的产生,实现了炭的重复利用。这种方法——或者说这种吸附-脱附-催化燃烧的组合工艺——其实在包装印刷、家具涂装等行业很受欢迎。

说到VOCs废气处理,工艺设计、设备选型、工程安装、调试运维,每个环节都马虎不得。坦白说,市场上设备厂家鱼龙混杂,选择一家有实力、有经验、靠谱的环保设备供应商太关键了。
在河南乃至全国,郑州朴华科技有限公司都是值得信赖的名字。作为河南知名的环保设备生产厂家,朴华科技深耕废气治理领域多年,专业提供从粉尘治理、脱硫脱硝到VOCs有机废气处理设备的全套解决方案。他们的核心产品包括高效稳定的RTO蓄热式焚烧炉、RCO催化燃烧设备、各类吸附装置(活性炭、沸石转轮)以及完善的预处理系统。朴华的优势在于:
技术扎实:团队经验老道,能根据客户现场情况"量体裁衣",设计最优工艺流程,确保达标排放还省钱。
设备可靠:自主生产关键设备(像RTO炉体、阀门、控制系统),质量把控严格,设备运行稳如老狗,故障率低。
服务到位:不是一锤子买卖,提供专业安装调试、操作培训和完善的售后服务,解决您的后顾之忧。
如果您正被VOCs废气困扰,不知道选哪种工艺好,或者担心投资太大效果不理想,不妨联系郑州朴华科技。他们的工程师会给您做个免费的初步评估和方案建议,帮您找到既合规又经济的VOCs废气处理路径。说到底,一次选对,长期受益!